产品展示
HSD-X消弧、消谐及过电压保护装置

消弧、消谐、选线及过电压保护装置适用于3~35kV三相非有效接地电力系统中,用来控制单相接地故障的进一步发展并限制各类过电压,以提高电网运行的安全性和供电可靠性。
□装置的适用范围
■本装置适用于3~35kV中压电力系统;
■本装置适用于中性点不接地、中性点经消弧线圈接地或中性点经高阻接地的电力系统;
■本装置适用于电缆线路为主的电网,电缆与架空线路的混合电网以及架空电网。
□装置的基本功能
■当系统发生单相接地故障时,可在30ms左右将故障相直接接地,有效控制故障的进一步发展。
●若是弧光接地,则立即熄灭电弧,将弧光接地过电压稳定在线电压的水平,可有效避免因单相接地引发的相间短路及因弧光接地过电压导致的避雷器爆炸事故;
●若是金属性接地,则可大大降低接触电压和跨步电压,有利于保障人身安全;如果用于以架空线路为主的电网,则装置动作5s后真空接触器分闸,若是瞬时性故障,则系统恢复正常,若为永久故障则装置再次动作后不再分闸。
●装置动作后,面板显示故障类型(金属接地或弧光接地)和相别,同时输出无源开关量接点信号。
■当发生PT断线故障时,面板显示故障类型和相别,装置输出接点信号,以便用户对有可能因PT断线导致误动作的继电保护进行闭锁。
■装置可将发生在相与相之间和相与地之间的各种过电压限制在3.5倍左右,装置动作后可将弧光接地过电压限制到线电压的安全水平。
■装置配置RS485接口,可按照用户提供的通讯规约进行数据远传。
■本装置中的电压互感器可以向计量仪表和继电保护提供电压信号,可取代常规的PT柜。
■本装置具有事故追忆功能,可记录l8次事件发生的时间和装置动作状态。
□装置的可选功能
■本装置可按用户要求配置自动选线功能。
●本公司研制的小电流选线装置,在金属接地时主要依据线路零序电流的幅值选线,弧光接地时主要依据装置动作前后线路零序电流的突变量进行选线。克服了常规的选线装置选线速度慢和弧光接地时选线准确率低的问题。
■本装置可按用户要求配置消(除)谐(振)功能。
●本装置可配置本公司研制的专用不饱和电压互感器,不仅从根本上破坏了铁磁谐振的条件,同时避免了因过电压引起的“烧PT”和“爆保险”的事故;
● 也可按照用户要求,选用普通PT同时配置微机消谐装置来消除铁磁谐振
□装置的主要部件及其作用
■三相组合式过电压保护器HSD-GB
HSD-GB是我公司早期的产品,与一般的氧化锌避雷器(MOA)结构不同,主要具有以下优点:
●HSD-GB过电压保护器采用大能容ZnO非线性电阻和放电间隙组合而成,两者互为保护,放电间隙使ZnO非线性电阻的荷电率为零,ZnO非线性电阻不会老化; ZnO非线性电阻又使放电间隙动作后无续流,放电间隙不再承担灭弧任务,使用寿命长。
●HSD-GB过电压保护器的冲击系数为1,各种电压波形下放电电压值相等,保护性能不受过电压波形的影响。
●HSD-GB放电瞬时值与残压相近,无截波,有利于保护绕组型设备的匝间绝缘。
●HSD-GB过电压保护器采用四星形接法,可使相间过电压大大降低。与常规避雷器相比,相间过电压降低了60~70%,保护的可靠性大为提高。
HSD-GB过电压保护器是本装置中限制各类过电压的第一器件,在接触器JZ未动作之前将电压限制在安全范围以内。
■高压限流熔断器组件FUR
高压限流熔断器组件是整个装置的后备保护器件,可防止因误接线或装置故障造成误判断进而导致相间短路,具有以下特殊功能:
(1)开断容量大,可达63kA~160kA;
(2)开断迅速,开断时间一般为l~2ms;
(3)限流效果好,可把故障电流限制在最大短路冲击电流的l/3~1/7 以下
■带有辅助二次绕组的电压互感器PT
当被保护的系统发生单相接地时,电压互感器的开口三角两端电压U△立即由低电位变成高电位,使控制器投入工作。
□装置的特点
■装置动作速度快,可在30ms左右快速动作,大大缩短单相接地电弧的持续时间;
■装置动作后可立即熄灭电弧,并能有效限制弧光接地过电压;
■装置动作后,允许系统对地的电容电流连续通过至少2小时以上,用户可以在完成转移负荷的倒闸操作之后再处理故障线路:
■本装置的保护功能不受电网规模和运行方式的影响;
■本装置具有较高的性价比;
■本装置利用电弧熄灭前后故障线路零序电流突变量最大的特点进行选线,可大大提高选线准确率。
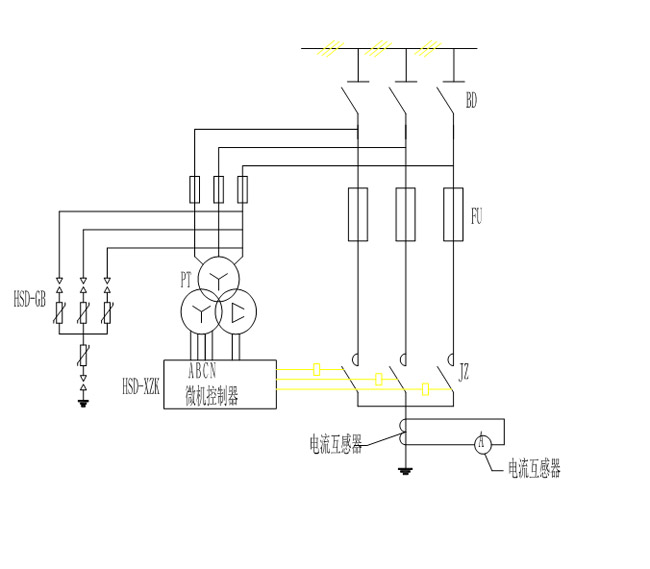
□装置的构成与工作原理
装置主要由高压隔离开关、电压互感器、高压真空接触器、三相组合式过电压保护器、高压限流熔断器等组成,原理接线见图1。
系统正常运行时,开口三角电压U△很小,控制器面板显示“投运”。当U△由低电平变成高电平时,表明系统发生故障。此时微机控制器ZK立即启动中断,根据PT二次输出Uao、Ubo、Uco进行故障类型和相别的判断:
▼若为单相PT断线故障,则装置面板上显示故障相别和断线,并输出无源开关量接点信号。
▼若为单相接地故障,则装置面板上显示故障相别和接地类型,同时向故障相真空接触器发出合闸命令,并输出无源开关量接点信号。
▼若用于以架空线路为主的电网,则装置动作5s后真空接触器自动分闸,如果为瞬时性接地故障,则系统恢复正常,如果为永久性接地故障,则装置再次动作后真空接触器不再分闸。
PT开口三角电压由低电平变成高电平时,小电流选线模块立即对各条线路的零序电流进行数据采集,若无单相接地故障,则恢复正常;若发生单相接地故障,则在 故障相真空接触器合闸并熄灭电弧后再次对线路零序电流进行数据采集。根据故障线路在接地电弧熄灭前后突变量最大的原理,选出故障线路并在面板上显示故障线 号,同时输出无源开关量接点信号。

□装置的型号及主要技术参数
■型号的含义

装置的额定电压:7.2 12 40.5(kV)
装置的额定电流:50 63 80 100 125 160 200 250 315(A)
■三相组合式过电压保护器的性能指标

□选型设计要求
■装置的额定电压与系统的运行电压相符。
■装置的额定电流不小于被保护系统的最大对地电容电流。
■对于总降变电所的6~35kV母线应选用标准配置型、附加型或加强型;
■对于由总降变电所供电的下级配电所母线,可选用简化型;
■对于由外系统供电的6~35kV的配(变)电所的电源母线,建议选用加强型,也可根据系统实际需
要选用简化型。
□结构、外形和安装尺寸
结构见图2
35kV柜体的参考尺寸:1800x2800x2800(mm)(宽x深x高)
6~10kV柜体的参考尺寸:1000x1500x2300(mm)(宽x深x高)或800x1500x2300(mm),
也可根据用户要求,协商后特殊生产。

说明:
1、电压互感器
2、微机控制器
3、交流真空快速接触器
4、三相组合式过电压保护器HSD-GB
5、高压隔离开关
6、高压限流熔断器FU
7、对地电容电流表
8、电压转换开关
9、电磁锁
l0、照明装置
11、柜顶小母线室
12、接地铜排
13、电压表
14、消弧投退开关
15、穿墙套管
16、高压熔断器
l7、操作机构
□使用环境条件
●环境温度 户内型-15℃~+60℃特殊可做到-30℃~+60℃ 户外型-40℃~+60℃
●海拔高度 ≤l000m,特殊情况可达4000m
●使用环境 不得有粉尘、煤气、烟气等具有爆炸性的混合物
□订货须知
●用户应提供相关的系统额定电压、系统最大单相接地电容电流,作为消弧的设计依据。
●柜体的尺寸,由我公司工程师进行设计并经用户签字确认以后,方能最终确定。
●用户应明确装置的功能(包括基本功能和可选功能),如有特殊要求应在订货时提出。
●需要其它额外附件或备件,应在订货时注明所需的各种名称、规格及数量。
□安装、调试、维护
●本公司负责根据用户的要求进行图纸设计及参数选择,设备组装调试完毕后,由专业检测人员检测合格后方能出厂。如用户需要,本公司可负责现场安装指导及调试服务,用户提供必要的配合与协助。
●设备正常工作时不需要维护和检修,只在装置动作后,检查熔断器撞杆是否弹出。
●用户在遵守保管及使用规则的情况下,从安装使用之日起12个月,或从发货之日起18个月期限内 (以先到期的日期为准),产品由于质量原因而发生损坏和不能正常工作,制造厂无偿为用户更换或维修。
●本公司对设备实行终生维修并长期以优惠的价格提供备品备件。
□包装、运输、储存
●一般采用木箱包装,柜体底座应固定在包装箱底板上。
●不宜在三级以下公路上长距离运输,必要时可拆散包装,重要部件尽量不采用公路运输。
●长期不用时,应储存在干燥、通风的仓库内,不宜长期在户外储存。
上一条:HSD-Y过电压抑制柜
下一条:无

